Lors du retour de la loco, j'ai perdu en même temps le pinpon et le thermométre.
Pour ce dernier, ce n'est pas une surprise vu que suivant le schéma de Pierre, j'ai pris mon 24V sur la borne de la siréne.
Fichier(s) joint(s):
Contact + Pinpon 01.jpg [ 107.85 Kio | Vu 2486 fois ]
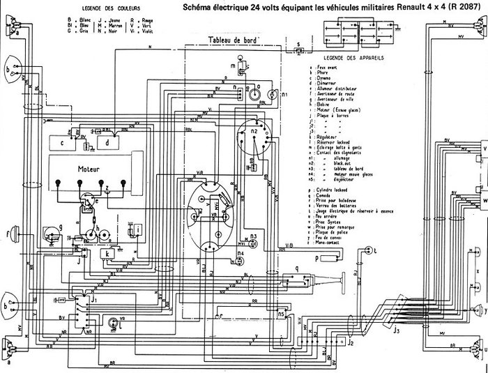
Cependant, la siréne n'étant pas représentée sur les schéma électriques, d'où vient donc le câble du +??
Le foulli de câble sous le compteur ne permet pas de suivre ce dernier.
J'ai donc essayé les autres équipements pour voir et bingo! L'éclairage de la caisse ne marche plus non plus.
L'ampoule étant bonne, je suis allé voir l'interupteur. Sur la photo à l'endoscope, on voit bien le repiquage du + pour la siréne.
Fichier(s) joint(s):
Contact + Pinpon 02.jpg [ 113.07 Kio | Vu 2486 fois ]
Les contacts sont méchament corrodés. Je pense que le problème vient de là. Bonjour l'accés. Ca sent le truc où tu casses plus que tu ne répares!
A propos, les circuits d'éclairages de la caisse et de la cabine ne sont pas représentés sur le schéma électrique!

Fichier(s) joint(s):
Circuit 24V -03.jpg [ 186.89 Kio | Vu 2486 fois ]
_________________
Ambulance de 1964 - Faut que ca tourne!!!
